华体会体育2串1 ,大学生新闻发布平台
华体会体育2串1
大学生新闻大学生活校园文学hthcom华体会
hth电竞官方下载 hth官方下载 hthvp华体会 hth358华体会 社会实践心得
全国排名校友会版hthcom华体会赌博 分类排名本科排名一本排名hth359华体会 hth365华体会 学校地址
求职简历职场法则面试技巧职场故事求职招聘大学生就业
英语学习计算机学习电气工程机械工程经济管理建筑设计财务会计
申请书证明书检讨书自荐信演讲稿心得体会调查报告读后感求职信推荐信其它范文

“纽启新生”向未来,锂元素回收创新高!

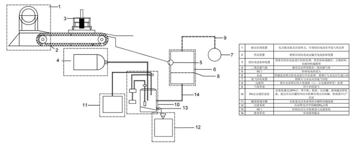
  近日,由成都工业学院跨专业学生团队自主研发的“纽启新生——废旧纽扣锂电池的绿色回收和锂资源再生装置”取得重大突破。该团队通过创新碳化分解工艺,成功将废旧纽扣式锂电池的锂回收率提升至93%,纯度达到工业级标准,填补了国内该领域技术空白,为新能源产业可持续发展注入新动力。
  
  跨学科协作,破解行业痛点
  
  自2023年12月起,来自机械工程、环境科学、自动化、工业设计等不同专业的8名学生组成创新团队,针对废旧扣式锂电池回收行业的技术滞后、成本高昂、资源浪费等难题展开攻关。团队成员利用课余时间与实验室资源,历时14个月,完成了从理论研究、工艺优化到装置设计的全流程研发。
  
  项目核心采用低成本二氧化碳碳化分解工艺,通过精准控制反应条件(液固比30:1、pH值11),实现了锂资源的高效提取。同时,团队自主研发了四大智能单元:
  
  1.识别单元:搭载MaixCamPro视觉模块,识别准确率近100%,效率达36000次/小时;
  2.拆卸单元:机械千斤顶与四杆机构协同,实现全自动化拆卸,效率提升至15颗/分钟;
  3.反应单元:pH智能调控系统实时监测,确保反应条件稳定;
  4.控制单元:STM32单片机一体化控制,降低人工干预误差。
  
  截至2025年2月,项目已申请专利4项,发表核心论文2篇,并获“全国节能减排大赛三等奖”“四川省大学生创新大赛银奖”等多项荣誉。经测算,每回收500吨废旧电池,可节约电能1.3亿千焦,减少水体污染10000立方千米,创造经济效益超400万元。此外,团队与成都艾迪恩生物科技有限公司达成合作,获20.68万元资金支持,技术成果被多家媒体报道。
  
  团队负责人、环境工程专业大三学生田峻臣表示:“我们希望通过技术革新,让废旧电池‘变废为宝’,缓解锂资源短缺压力。”机械制造大二学生徐乙稀充道:“项目不仅提升了回收效率,更减少了重金属污染,这是我们对‘双碳’目标的一份答卷。”
  
  目前,团队正与新能源企业对接,推动装置产业化应用。指导老师任亚琦老师评价:“这项成果体现了跨学科协作的力量,也为高校产学研结合提供了典范。”
  
  成都工业学院始终鼓励学生以创新驱动实践,此次项目不仅是技术突破,更展现了青年学子在生态文明建设中的责任与担当。未来,团队将继续优化工艺,为全球锂资源循环利用贡献中国智慧。
  
  (撰稿人:谢远铮)
    作者:谢远铮    来源:谢远铮
    发布时间:2025-02-14    阅读:
    扫一扫 分享悦读
  • 沂蒙热土育英魂,精神光辉耀后人——“沂蒙情·基层行”实践团赴
  • “纽启新生”向未来,锂元素回收创新高!
  • 2025寒假实习:档案工作新力量,探索发展新方向
Baidu
map